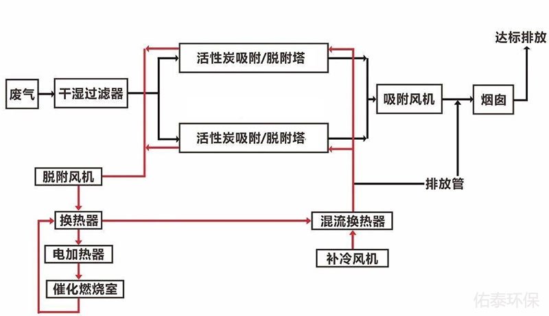
一、 在廢氣處理設備中,光氧催化設備處理后排放臭氧,環境也有影響。單純的活性碳吸附箱當箱體內的活性碳吸附達到飽和時,需要更換活性炭,每年更換活性炭的成本也不低。現在大部企業都采用催化燃燒裝置來處理廢氣。佑泰環保小編今天為您展示一下催化燃燒設備工作原理圖。
二、活性炭吸附脫附催化燃燒設備催化燃燒是典型的氣-固相催化反應,它借助催化劑降低了反應的活化能,使其在較低的起燃溫度200~ 400℃下進行無焰燃燒,有機物質氧化發生在固體催化劑表面,同時產生CO 2 和H 2 O,并放出大量的熱量。因其氧化反應溫度低,所以大大地抑制了空氣中的N 2 形成高溫NOx。而且由于催化劑有選擇性催化作用,有可能限制燃料中含氮化合物(RNH)的氧化過程,使其多數形成分子氮(N 2 )。
2.1催化劑對有機廢氣加速處理的原理圖如下:

2.2、催化燃燒設備原理圖
